
這兩年高階顯卡上最容易被反覆討論的接口,應該就是 12VHPWR 和新版 12V-2x6。兩者外觀看起來都像 16Pin,也就是 12 + 4 的結構,但它們並不是完全相同的接口。
簡單說,12V-2x6 可以理解為在 ATX 3.1 和 PCIe CEM 5.1 語境下,對早期 12VHPWR 設計的一次修正。它保留了高功率輸出能力,但在插接檢測和端子結構上做了更保守的設計,目的就是降低接口未插緊時繼續帶載工作的風險。
01 線材本身差異不大
很多人最關心的問題是:12V-2x6 和 12VHPWR 的模組線能不能通用?
只看線材本身,差異通常並不大。真正變化主要在板端接口,也就是顯卡插座、電源模組背板插座這類位置。新版 12V-2x6 模組線和舊版 12VHPWR 模組線,都仍然面向 16Pin 顯卡供電場景。
所以判斷相容性時,不能只看線長、線徑或外觀,更要看顯卡端和電源端的插座規格、端子品質,以及電源廠商給出的明確支援說明。
02 機械結構的關鍵變化


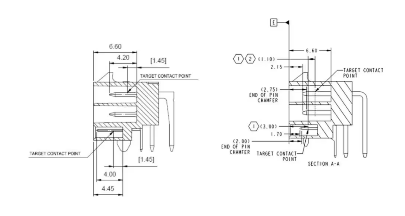
12V-2x6 的重點不是把接口外形徹底改掉,而是調整針腳結構。
它的 12 個主供電腳更長,接觸更早;4 個 SENSE 訊號腳更短,接觸更晚。這樣的設計邏輯很直接:只有當接口插得足夠到位時,SENSE 腳才會正確導通,顯卡才會按預期識別供電能力。
這個變化針對的正是早期 12VHPWR 暴露出來的典型問題:接口看似插上了,但實際沒有完全插到底;在高負載下,接觸不充分的位置容易發熱,嚴重時就可能燒毀插頭或插座。
03 SENSE 邏輯更保守
| SENSE0 | SENSE1 | Initial Power (Power Up) | Max Sustained Power |
|---|---|---|---|
| Ground | Ground | 375 W | 600 W |
| Open | Ground | 225 W | 450 W |
| Ground | Open | 150 W | 300 W |
| Short | Short | 100 W | 150 W |
| Open | Open | 0 W | 0 W |
12V-2x6 的安全性改進,核心在 SENSE 邏輯。

在新版定義裡,如果 SENSE0 和 SENSE1 處於 Open 懸空狀態,顯卡不會正常上電或不會進入對應的高功率輸入狀態。也就是說,接口沒有插好時,系統更傾向於「不讓它工作」,而不是讓顯卡繼續吃電。
這比早期 12VHPWR 更保守。早期設計裡,即使 SENSE 狀態不夠理想,某些情況下仍可能允許一定功率輸入。對高功率顯卡來說,這種容錯方式反而可能帶來風險。
新版把 SENSE 腳做短,本質上就是把「插接到位」變成更嚴格的前置條件。
04 H++ 標識是什麼意思
新版 12V-2x6 接口通常會看到 H++ 標識。它用於表示接口端子支援 9.2A 或更高電流能力,用來和早期標註 H+ 的 12VHPWR 做區分。
需要注意的是,H++ 並不代表接口功率從 600W 繼續往上加。無論新版還是舊版,面向顯卡的 16Pin 方案常見上限仍然是 600W。H++ 更像是端子規格和接口版本的識別資訊,不應簡單理解成「更高瓦數」。
05 對裝機有什麼影響
對普通裝機來說,12V-2x6 最大的意義是降低插接風險,但它不是免死金牌。
使用這類接口時,仍然建議注意幾件事:
- 插頭必須完全插到底,不能只靠「看起來插上了」判斷。
- 顯卡端附近不要馬上大角度彎折線材。
- 機箱側板不要強行壓迫線材。
- 優先使用電源或顯卡廠商明確支援的原廠線、客製線或轉接線。
- 高功率顯卡不要混用來源不明的廉價轉接頭。
如果機箱空間緊張,90 度 L 型線材或原廠客製線確實能緩解彎折壓力,但仍然要看端子品質、線徑規格和廠商認證,不要只看造型。
06 簡單結論
12V-2x6 不是一個「看起來和 12VHPWR 一樣,所以完全沒區別」的接口。它真正的變化在內部結構和檢測邏輯上。
可以這樣理解:
- 線材形態接近,但板端接口和端子設計更關鍵。
- 主供電腳更長,SENSE 腳更短。
- 接口未插好時,新版更傾向於阻止顯卡進入工作狀態。
H++標識代表更高電流能力的端子規格。- 常見顯卡供電上限仍然是
600W。
如果你正在裝高功率顯卡,12V-2x6 確實比早期 12VHPWR 更穩妥一些。但最終安全性仍然取決於插接是否到位、線材品質、電源設計和機箱走線空間。接口標準改進了,不代表安裝習慣就可以隨意。